• Home
  • Chemistry
  • Astronomy
  • Energy
  • Nature
  • Biology
  • Physics
  • Electronics
  • Breakthrough Power Controller for Affordable, Compact Wireless Energy Transfer
    Breakthrough Power Controller for Affordable, Compact Wireless Energy Transfer

    Figure 1: Research background and objectives. Credit: Kobe University

    A research collaboration between Associate Professor Mishima Tomokazu (Kobe University Graduate School of Maritime Sciences) and Associate Professor Lai Ching-Ming (National Chung Hsing University, Taiwan) has successfully developed a new power controller system for wireless power transfer. The developed system is highly precise and efficient, and the circuitry is simpler than existing systems.

    This technical proposal will effectively reduce the amount of circuit components in wireless power transfer devices, as well as their cost and weight.

    These research results were given online advanced publication in the international scientific journal IEEE Journal of Emerging and Selected Topics in Industrial Electronics on August 6, 2021.

    Wireless transfer systems are used to transfer electric energy in a contactless manner to the batteries inside electrified vehicles, such as automated guided vehicles in factories, electric cars, and ships. Consequently, wireless transfer systems have been gathering much attention from various fields in terms of improving the convenience of electrical energy utilization and the advancement of clean energy. In a wireless transfer system, contactless power transfer occurs between the transferring (Tx) coils and the receiving (Rx) coils. However, a large amount of the transferred power is lost if the distance (gap) between the two coils increases and they are no longer in their optimum position. To prevent power losses and reduced efficiency resulting from these occurrences, it is necessary to control electrical parameters, such as the frequency of Tx and Rx coils' currents, in accordance with the battery capacity. Consequently, the structures of power conversion and controller devices have become more complex.

    • Breakthrough Power Controller for Affordable, Compact Wireless Energy Transfer

      Figure 2: Technical issues with the existing technology and the solutions proposed by the new technology. Credit: Kobe University

    • Breakthrough Power Controller for Affordable, Compact Wireless Energy Transfer

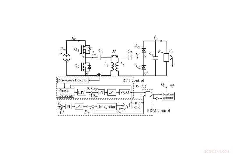
      Figure 3: Diagram of the main circuit and controller in the newly developed wireless power transfer system. Credit: Kobe University

    To tackle the technical issue mentioned above, Associate Professor Mishima et al. have developed a novel control strategy that applies resonant frequency tracking and load impedance regulation to a high frequency inverter in the Tx side. Resonant frequency tracking automatically adjusts the operation of the high frequency inverter via the phase difference between the current and voltage of the Tx coils in a highly efficient manner. In addition, applying delta sigma transformation (a technique for processing electrical signals) into the pulse density modulation of the high frequency inverter eliminates the need for a complicated extra controller in the Rx side. In this way, the researchers developed a novel, practical and cost-effective power control scheme that enables a wireless power transfer system to be operated with high precision and efficiency from the Tx side.

    Breakthrough Power Controller for Affordable, Compact Wireless Energy Transfer

    Figure 4: Comparison with existing technology (actual efficiency). Credit: Kobe University

    The researchers have successfully simplified the structure of the power conversion circuitry in the Rx side as well as the logical scheme of the power controller. This development and its experimental verification demonstrate that it is possible to reduce the number of components, which will contribute towards the implementation of highly reliable and cost-effective wireless transfer systems. For example, this technology could be especially beneficial for electric cars, drones and other such vehicles for which a light weight and compact size are important. Furthermore, the research results could also be applied to biomedical wireless power transfers for implantable medical devices such as pacemakers.

    Science Discoveries © www.scienceaq.com